发表时间:2025-04-17 16:29:09
本文由定制化的企业情报智能服务平台——【情报强企】提供,点击获取企业定制情报
产业研究
2025年中国风电机组行业相关政策、产业链、平均单机容量、竞争格局及发展趋势研判
标签:#趋势 #政策 #行业
2024年中国风电机组平均单机容量增至6046kW,增长8.1%。陆上机组5885kW,增长9.6%;海上机组9981kW,增长3.9%。5兆瓦以下机组占比降至5%,10兆瓦以上海上机组占比升至58%,市场主流产品正在转变。
市场商机
拟建项目|昭平五将风电场项目
标签:#风电
该新建项目位于广西壮族自治区贺州市昭平县五将镇,处于环评阶段,总投资额133134万元。项目风电机组总装机容量为200MW,建设内容包括风电机组、机组变电站(箱变),同步建设一座220千伏的升压站及运营管理中心。
行业动态
世界首座燃用高水分褐煤机组无燃油电厂建成
标签:#锅炉 #电力 技术 #稳燃
近日,国家能源集团在国电电力胜利电厂完成了为期三年的高水分褐煤锅炉大功率等离子体项目的试运行,成功建成了全球首座燃用高水分褐煤的无燃油电厂。该项目实现了燃用水分高达38.6%的褐煤锅炉的冷炉无油点火和全负荷稳燃。
国电投、闽东电力等三方合资!海上风电项目公司成立
标签:#国电投 #电力 政策 #风力发电

福建闽东电力、国家电投集团福建公司、宁德市交通投资集团合资成立宁德电投新能源公司,注册资本8亿,负责宁德深水B-1区海上风电场项目。国电投福建公司持股80%,市交投集团持股10%,项目装机容量约30万千瓦。
中煤协:预计今年煤电发电量增量在1000亿千瓦时左右
标签:#发电量
中国煤炭工业协会发布《2024煤炭行业发展年度报告》,回顾十四五期间煤炭行业改革与发展,并预测未来市场走势。报告称,宏观经济将增长,能源需求适度增加,电煤消费保持增长,预计煤电发电量增量达1000亿千瓦时,推动煤炭需求上升。
市场政策
山东“五段式分时电价”实施!
标签:#光伏
山东实施五段式分时电价,时段为平、谷、峰、深谷和尖峰,分布在不同时刻。电价浮动比例为高峰上浮70%、低谷下浮70%、尖峰上浮100%、深谷下浮90%。除特殊情况外,用户需按此执行,旨在移峰填谷、降成本。
前沿技术
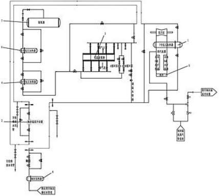
[发明授权] 一种直接空冷机组轴封溢流蒸汽热量回收系统
标签:#汽轮机

浙能阿克苏热电有限公司公开了一种直接空冷机组轴封溢流蒸汽热量回收系统,利用轴封溢流蒸汽加热凝结水,回收热能降低煤耗,提高能源利用率和生产效率,保证低温省煤器安全运行,效果显著,适于推广。
[发明授权] 余热锅炉及垃圾焚烧系统
标签:#锅炉

中国恩菲工程技术有限公司公开了一种余热锅炉,含烟道、风管、过热器、蒸发器、稀释气体孔和锅筒。风管送不含腐蚀气体稀释高温烟气,降低腐蚀介质浓度,延长过热器使用寿命。
本文内容来源于网络资料,由【情报强企】整理
