发表时间:2025-11-21 17:09:33
本文由定制化的企业情报智能服务平台——【情报强企】提供,点击获取企业定制情报
产业研究
10月用户侧储能:装机量同比升、环比降,传统强省备案数同比下降41%
标签:#储能 #分析 #趋势
10月用户侧新型储能装机规模同比增长,但环比有所下降,工商业储能占比超过九成,非锂电化学技术加速示范应用。华中地区新增装机占比超50%,其中河南省领跑,成为市场主要增长点。
市场商机
拟建 | 绥滨县盛蕴生物质热电联产工程项目
标签:#热电联产 #生物质
该项目处于备案阶段,位于黑龙江省,总投资22500.0000万元,项目总装机容量30MW,年处理生物质原料30万吨。涵盖项目设计、设备采购安装、土建施工、管网建设、系统调试、试运行及后续运营维护全流程。
企业资讯
龙源电力在甘肃启动首个绿氢项目,公开招标22000Nm³/h碱性电解槽及电源设备
标签:#龙源电力 #绿氢 #电解槽
11月18日,国家能源集团旗下的龙源电力张掖公司在甘肃省张掖市经济技术开发区启动了其首个绿氢项目,发布了碱性电解水制氢系统及配套电源设备的公开招标公告。该项目是国家能源集团在甘肃省推动的首个绿电制氢项目。
许继电气主导的三项国家标准正式发布
标签:#许继电气 #标准 #发布
许继电气主导起草的三项国家标准正式发布。这三项标准包括交流电量和直流电量转换为模拟信号或数字信号的电测量变送器标准,直流电能测量设备通用要求标准,以及间接接入静止式直流电能表的型式试验要求及试验方法标准。
行业动态
244亿!国家发改委核准5项省间电力互济工程
标签:#电力

近日,国家发展改革委核准了渝黔、湘粤、湘黔、闽赣、皖鄂五项省间电力互济背靠背工程,总投资244亿元,将新建五座300万千瓦容量的柔直换流站及1227公里的500千伏接入系统线路。
中核山东再落子:新公司成立,核能版图持续扩张
标签:#中核 #国能 #电力 技术
中核山东再出击,新成立子公司中核(山东)第二核能有限公司,注册资本1亿元,业务涵盖发电、输电、供电等多个领域。母公司中国核电营收规模持续扩大,但净利润下降,面临一定挑战。新公司成立有望推动山东核能产业升级。
水电总院归口管理的《绿色电力消费评价技术规范》等51项能源行业标准获批发布
标签:#电力 技术 #标准

近期,国家能源局发布公告,批准51项能源行业标准,这些标准由水电水利规划设计总院归口管理,包括38项中文标准、10项外文翻译标准及3项修改通知单。涉及领域涵盖水电、风电、光伏、可再生能源制氢、生物质能、多能互补等多个新能源和可再生能源专业方向。
政策导向
利好!国家能源局发布《关于促进新能源集成融合发展的指导意见》
标签:#电力 政策 #生物质 耦合

国家能源局于11月12日发布了《关于促进新能源集成融合发展的指导意见》,提出到2030年实现新能源集成融合成为新能源发展的重要方式,显著提升新能源替代能力和市场竞争力,支撑经济社会绿色转型,为中国式现代化建设提供安全可靠的绿色能源保障。
山西:绿电园区合理确定风光储配比,组建荷储类虚拟电厂
标签:#储能 #发布 #市场

近日,山西省能源局发布《绿电园区规划、建设和运营工作指引》,旨在统筹降低绿电项目开发成本、配电环节成本及园区运营和网购电成本。指引强调按整体协同、利益互补原则,优先支持由同一主体投资建设电源、绿电专变、直连线路、储能及运营平台等设施。
前沿技术
[发明授权] 基于NSGA-II的核电机组MSR二级再热抽汽流量优化方法
标签:#汽轮机
中核核电运行管理有限公司和秦山核电有限公司公开了一种基于NSGA‑II的核电机组MSR二级再热抽汽流量优化方法,通过建立常规岛热力系统模型,以二级再热抽汽流量为设计变量,以二级再热器端差和电功率为优化目标,给出兼顾两者的优化流量,优点是直接可控,便于运行人员调整工况。
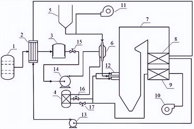
[发明授权] 一种对冲燃烧锅炉掺烧氨气的系统及方法
标签:#锅炉

西安交通大学公开了一种对冲燃烧锅炉掺烧氨气系统及方法,系统含锅炉本体、供煤、氨气预热和预分解系统等,解决了现有氨煤混燃成本或系统复杂性增加及燃煤锅炉改造中成本高、燃烧稳定性难保证的问题。
本文内容来源于网络资料,由【情报强企】整理
关于情报强企
情报强企是国内领先的企业情报服务商,为企业提供定制化的线上情报搜集与管理服务。情报强企平台帮助企业自动抓取并推送行业最新动态,无需部署安装,支持多账号使用,实现多部门情报共享,助力企业决策。
